| 首 页 | 公司简介 | 新闻中心 | 产品集锦 |  产品目录 | 产品知识 | 联系方法 | 网上订单 | 电子邮局 | 
 
XYZ-G型稀油站(0.4MPa)
<< 上一页  
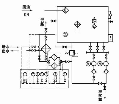
九、原 理 图
图1-1-5 XYZ-250G~XYZ-1000G 稀油站原理图
 
十、 外部接线图
1、XYZ-6G~125G 稀油站电控箱外接端子接线图
2、XYZ-250G~1000G 稀油站电控箱外接端子接线图
十一、 电控柜、仪表盘
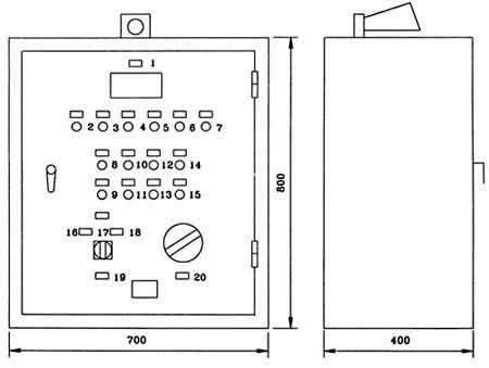
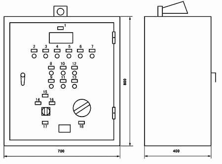
图1-1-6 XYZ-6G~XYZ-125G 稀油站电控柜外形图
 
标牌文字说明:
序 号
标牌文字
序 号
标牌文字
1
测温指示
11
停止二号泵
2
一号泵工作
12
起动加热器
3
二号泵工作
13
停止加热器
4
加热器工作
14
试 响
5
压力过低
15
消除警报
6
油位过高
16
一号泵为主、二号泵备用
7
油位过低
17
单独起动一、二号泵
8
起动一号泵
18
二号泵为主、一号泵备用
9
停止一号泵
19
油泵选择
10
起动二号泵
20
测油点选择
图1-1-7 XYZ-6G~XYZ-125G 稀油站仪表盘外形图
 
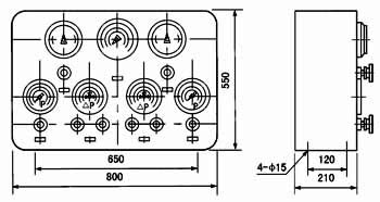
XYZ-250G~XYZ-1000G 稀油站电控柜及仪表盘
图1-1-8 XYZ-250G~XYZ-1000G 稀油站电控柜外形图
标牌文字说明:
序 号
标牌文字
序 号
标牌文字
1
测温指示
10
起动二号泵
2
一号泵工作
11
停止二号泵
3
二号泵工作
12
试 响
4
油温过高
13
消除警报
5
压力过低
14
一号泵为主、二号泵备用
6
油位过高
15
单独起动一、二号泵
7
油位过低
16
二号泵为主、一号泵备用
8
起动一号泵
17
油泵选择
9
停止一号泵
18
测温点选择
图1-1-9 XYZ-250G~XYZ-1000G 稀油站仪表盘外形图
 
十一、订货说明
 1、订货标记示例:
   如订购上述JB/ZQ/T4147-91标准的稀油站则作如下标记:
   例如:订购公称流量125L/min 的稀油站则标记为:
   XYZ-125G稀油站(JB/ZQ/T4147-91)
   若订购公称流量400L/min 但不带冷却器的稀油站
   XYZ-400A稀油站(JB/ZQ/T4147-91)
   注:“A”取代“G”为不带冷却器的稀油站。
 2、若换热器采用板式冷却器,请在订货合同中注明,外形图及地基尺寸需作相应改变。
 3、标准稀油站为成套供应,带电控柜及仪表盘,若不带电控柜或仪表盘,请在订货合同中说明:若要求PLC控制,也请说
   明,并根据要求另行议价。
 4、稀油站的润滑油牌号和粘度,过滤精度也需注明,若过滤精度高于0.08mm或对滤芯材质有要求的也应说明,价格相应
   变化。
 5、对稀油站有特殊要求的,应作非标订货,价格协商确定。
 
 
 
<< 上一页  
   
Copyright © 2012 南通启动润滑设备有限公司 地址:启东经济开发区灵峰路698号
电话:0513-83209668 传真:0513-83308989 网址:www.ntqdrh.com E-mail:qd@ntqdrh.com